Pubblicato: 16 ottobre 2012
Categoria: Guide e approfondimenti
Dal punto di vista costruttivo, i temporizzatori possono essere del tipo per il
montaggio su zoccolo o per il montaggio diretto su profilato DIN EN 50022-35 (DIN
35), per il fissaggio a vite o per il montaggio incassato in quadri con dimensioni
standard DIN 72x72 mm. Con l\'impiego di accessori di montaggio si può elevarne
anche il grado di protezione, un po\' come si è visto a proposito dei relè ausiliari.
Un temporizzatore può essere realizzato anche utilizzando, oltre ad un relè ausiliario,
un apposito modulo temporizzatore che viene inserito tra il relè e lo zoccolo
o di fianco come rappresentato nella fig. 16a. Mediante lo spostamento di appositi
microselettori, è possibile commutare la gamma di taratura del tempo di ritardo.
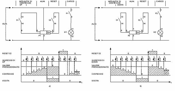
Il contaimpulsi è un\'apparecchiatura, in genere elettronica ma anche elettromeccanica, in grado di contare e visualizzare gli impulsi che arrivano al suo ingresso e generare un segnale in uscita quando è stato raggiunto il valore impostato. Il segnale in uscita è normalmente costituito da un contatto in commutazione o da un\'uscita statica (a transistor). Esistono delle apparecchiature, chiamate totalizzatori, che hanno solamente la capacità di visualizzare il numero totale di impulsi che arrivano al loro ingresso, ma non hanno nessun tipo di uscita (vengono utilizzate, per esempio, nelle fotocopiatrici e nei distributori automatici per avere un\'indicazione sulla vita operativa della macchina). I contaimpulsi sono normalmente del tipo a preselezione: forniscono un segnale in uscita quando si raggiunge un valore di conteggio precedentemente impostato. Una volta che il contaimpulsi ha attivato la sua uscita (conteggio raggiunto), può venire azzerato o resettato in vari modi: manualmente con un pulsante posto sull\'apparecchiatura, mediante un impulso proveniente dall\'esterno o, infine, automaticamente al raggiungimento del valore impostato.
I contaimpulsi si differenziano per il tipo di conteggio che sono in grado di effettuare, in particolare:
Il contaimpulsi è un\'apparecchiatura, in genere elettronica ma anche elettromeccanica, in grado di contare e visualizzare gli impulsi che arrivano al suo ingresso e generare un segnale in uscita quando è stato raggiunto il valore impostato. Il segnale in uscita è normalmente costituito da un contatto in commutazione o da un\'uscita statica (a transistor). Esistono delle apparecchiature, chiamate totalizzatori, che hanno solamente la capacità di visualizzare il numero totale di impulsi che arrivano al loro ingresso, ma non hanno nessun tipo di uscita (vengono utilizzate, per esempio, nelle fotocopiatrici e nei distributori automatici per avere un\'indicazione sulla vita operativa della macchina). I contaimpulsi sono normalmente del tipo a preselezione: forniscono un segnale in uscita quando si raggiunge un valore di conteggio precedentemente impostato. Una volta che il contaimpulsi ha attivato la sua uscita (conteggio raggiunto), può venire azzerato o resettato in vari modi: manualmente con un pulsante posto sull\'apparecchiatura, mediante un impulso proveniente dall\'esterno o, infine, automaticamente al raggiungimento del valore impostato.
I contaimpulsi si differenziano per il tipo di conteggio che sono in grado di effettuare, in particolare:
- addizionale (UP), visualizza gli impulsi che arrivano all\'ingresso partendo da zero fino al raggiungimento del valore impostato;
- sottraente (DOWN), visualizza in modo decrescente gli impulsi che arrivano all\'ingresso; vengono perciò visualizzati gli impulsi partendo dal valore impostato fino ad arrivare a zero;
- bidirezionale (UP-DOWN), conta e visualizza in modo crescente o decrescente, a seconda del segnale che riceve.
- la capacità di conteggio, ovvero il valore massimo di conteggio, che normalmente viene visualizzato sul display posto sull\'apparecchio (per esempio, 4 8 cifre);
- la velocità di conteggio, espressa normalmente in conteggi per secondo (per esempio, 30 5000 cps);
- la modalità di funzionamento (addizionale, sottraente, bidirezionale, ecc.);
- il tipo di uscita (a relè o statica a transistor);
- la tensione nominale di funzionamento e relativa tolleranza di funzionamento (24 240 V AC/DC con una tolleranza che varia dall\'85% al 110% della tensione nominale);
- le caratteristiche delle uscite (a contatto, corrente massima di 3 A alla tensione di 250 V AC su carico resistivo; statica, corrente massima di 100 mA alla tensione di 30 V DC);
- la presenza o meno della batteria tampone;
- il tipo di visualizzazione (LCD retroilluminato per facilitare la lettura in ambienti con una scarsa illuminazione);
- le dimensioni standard DIN per il montaggio su pannello (48x48 mm oppure 72x72
mm).
Fig. 16 - a) Esempio di relè monostabile con modulo temporizzatore multiscala con montaggio su zoccolo (Finder) - b) Temporizzatore elettronico analogico modulare multifunzione e multiscala con dimensioni standard da 17,5 mm, due contatti in scambio e fissaggio su guida DIN simmetrica (EN 50022). Si noti sull\'apparecchio il commutatore rotativo per la selezione delle funzioni (mode), il commutatore per selezionare la scala (range), nell\'esempio impostata ad 1 s, il trimmer per la regolazione del tempo, tarabile manualmente con un cacciavite, la targhetta bianca a scatto per l\'identificazione dell\'apparecchio, i due LED che indicano lo stato del temporizzatore e i morsetti per i collegamenti con le altre apparecchiature. Si noti infine a lato lo schema elettrico e il diagramma di lavoro a seconda della funzione scelta (Crouzet).